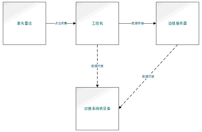
系统由激光雷达、工控机和边缘服务器组成。
激光雷达部署于堆料顶部,依据场地规模,可能需多个激光雷达协同作业。
工控机负责将各激光雷达采集的点云数据进行汇集与拼接,进而计算出堆料体积。
方案优势
高防护等级:设备达到 IP67 标准,具备出色的防水、防尘及防爆性能,可从容应对各类复杂作业场景
精准测量:系统具备极高的测量精度
数据管理:支持直观查看测量数据,以便分析与决策
定制化服务:根据不同实际场景,量身打造专属解决方案
工控机负责将各激光雷达采集的点云数据进行汇集与拼接,进而计算出堆料体积。
边缘服务器则承担数据存储任务,并搭载后端平台,用于展示和分析料仓数据。
方案优势
高防护等级:设备达到 IP67 标准,具备出色的防水、防尘及防爆性能,可从容应对各类复杂作业场景
精准测量:系统具备极高的测量精度
数据管理:支持直观查看测量数据,以便分析与决策
定制化服务:根据不同实际场景,量身打造专属解决方案
方案优势
| 高防护等级 | 精准测量 | |||
![]() |
设备达到 IP67 标准,具备出色的防水、防尘及防爆性能,可从容应对各类复杂作业场景 | ![]() |
系统具备极高的测量精度 |
| 数据管理 | 定制化服务 | |||
![]() |
支持直观查看测量数据,以便分析与决策 | ![]() |
根据不同实际场景,量身打造专属解决方案 |
更多方案








网址:www.njgzb.com
联系人:王经理
联系手机:15195977196
邮箱:njgzbai@163.com
地址:南京市江宁区金兰路12号1809室



